管冰機是一種間歇產冰裝置,與鹽水制冰相比,它具有結構緊湊、占地面積少、生產成本低、高效節能等優點。
1.制冰原理
管冰機的結構如圖3-7所示,由蒸發器、低壓貯氨器、水泵、水箱、旋轉刀片等組成。蒸發器的形狀與立式冷凝器相似,有一直立的圓筒形鋼制外殼,兩端有封板,封板之間燼有多根通徑為50mm的無縫鋼管—制冰管。制冷劑在制冰圓筒內管壁之間蒸發吸熱,制冰水從上部經分流器沿管子內壁呈薄膜狀往下流動,受管壁外面的制冷劑冷卻,凍結成冰。開始時為冰殼,不斷制冷,冰殼層逐漸加厚成為冰管,如果繼續結冰就成為冰柱。冰層達到需要的厚度后,停止供水,蒸發器停止供液,通如熱氨氣將蒸發器內氨液排入低壓貯液器,并開始用熱氨脫冰。使管壁外的冰層融化,冰管脫離管壁后,由于自重而往下降落,此時在制冰機下部的旋轉刀片作用下,往下落的冰管被切成一定長度的小冰管,通過滑臺排出制冰機外。冰管全部下落后,將氨液從低壓貯液器壓回蒸發器,對蒸發器重新供液,蒸發器重新開始制冰。
蒸發器內的供液與排液由浮球閥和低壓貯液器等裝置自動調節,制冰用水由水泵不斷循環供給。
制冰機的蒸發器高度為3~4m,生產的管冰外徑50mm,壁厚10~15mm,長50~80mm,管冰的凍結時間約為15min,凍結成冰柱的時間約為40min,排液和脫冰時間約為10min。
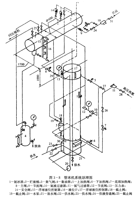
2.制冷系統
管冰機采用重力供液系統,高壓氨液制冷劑經膨脹閥節流后進入低壓貯液桶,低壓貯液桶設置在制冰機的上方,氨液靠重力供入制冰機內。管道的連接見圖3~8。






