克服蒸發溫度過低對循環的影響,可采用一次節流完全中間冷卻的二級制冷循環。
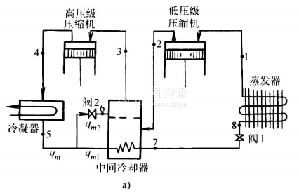
圖1-18為該循環的流程及其在壓一焓圖上的表示。由圖可知。它與單級制冷循環的主要區別是:制冷劑蒸汽分別在高、低壓氣缸中進行兩次壓縮;增設了一只中間冷卻器和膨脹閥;高、低壓氣缸中制冷劑的循環從不相同。制冷劑的循環過程如下所述。



高壓級壓縮機吸入來自中間冷卻器狀態3的干飽和蒸汽,經絕熱壓縮后為狀態4的過熱蒸汽,并進入冷凝器中冷凝成狀態5的飽和液體。該液體分為兩部分,其中少部分經膨脹閥2節流至狀態6的低溫濕飽和蒸汽(在中間壓力Pm線上),用來冷卻大部分未經節流的飽和液體5,以及由低壓級壓編機排入中間冷卻器的過熱蒸汽2,它們的狀態變化分別為5-7和2-3過程。過冷液體7經膨脹閥1,一次節流為蒸發壓力Pe下的低壓濕飽和蒸汽8,并進入蒸發器中吸熱、汽化成狀態1的干飽和蒸汽。這部分蒸汽再由低壓級壓縮機吸入和壓縮后(狀態2),排入中間冷卻器中,冷卻為狀態3的干飽和蒸汽。
在實際應用中,一次節流完全中間冷卻的二級制冷循環通常以氨系統為主。






