變頻電氣控制方式如圖6.9所示,電路結構復雜,控制程序和逆變電子線路均有一定的技術要求。控制性能好,系統啟動穩定。應用電源逆變技術控制變頻壓縮機轉速,改變壓縮機單位時間的制冷劑循環量。根據各房間負荷的總量變化,空調系統輸出能力可通過調整變頻壓縮機的轉速而改變,同時根據室內各單元實際負荷要求,調節電子膨脹閥,控制制冷劑流量,使系統的各個末端換熱量正好符合所在房間的負荷要求。若增加電磁閥,則可將空調系統室內暫不使用的單元制冷劑管路關閉,讓正在使用的室內空調單元結合室外機組仍以高效率運行。這種方式常用在直冷式變制冷劑流量空調系統和風機盤管式系統。車增加水泵控制電路,則該控制方式也可用于風冷冷(熱)水機組。
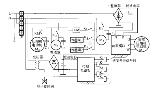
變頻、定速組合控制方式
變頻、定速組合控制方式電氣原理如圖6.10所示。電路結構和控制技術及可靠性均有相當的要求。控制性能好,可大范圍調節空調系統輸出量,啟動穩定。在多臺壓縮機構成的戶用中央空調系統中(其中一臺用變頻壓縮機),可連接多個末端裝置。







