浮球調節閥是根據液位變化進行流量控制的直接作用式比例控制器,有低壓浮球閥與高壓浮球閥兩種。
高壓浮球調節閥根據冷凝器或高壓貯液器中的液位變化,控制向蒸發器的供液量,它作為制冷劑流量調節導閥與主閥的配置見圖49-10b,高壓浮球閥通常感控冷凝器液位,它和冷凝器(或高壓貯液器)相連通,根據所控液位,通過導閥聯接管控制進到滿液式蒸發器的制冷劑流量。

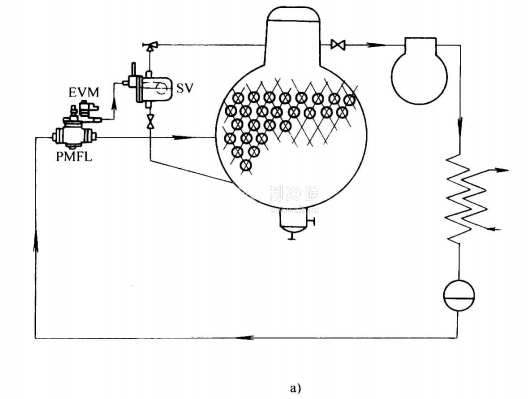
低壓浮球閥常直接和滿液式蒸發器連通,按蒸發器液位的高低,調節從貯液器進到滿液式蒸發器的制冷劑流量,其結構與安裝見圖49-11所示。



浮球調節閥的主要技術參數如下:制冷劑為R717、R27、R134a, R404A, R12, R502等;額定冷凝溫度32℃;閥前液體過冷度4%;蒸發溫度5℃。
sv型浮球閥在液體制冷劑溫度28℃時的額定容量見表49-11。







