冷藏柜的電器控制系統的主要功能是溫度自動控制以及對壓縮機工作的控制和保護。在壓縮機工作過程中,冷藏箱內的溫度不斷下降,當達到預先選定的溫度(根據不同的存放物品而預先調定)時,溫度繼電器的常閉觸點斷開,切斷電源,制冷機停止工作。停機后,冷藏箱內的溫度逐步回升,當溫度升到預定回差值(3~5℃之間)時,溫度繼電器常閉觸點復位,電源接通,壓縮機又開始工作。冷藏箱內的溫度又開始降低,當低到一定范圍時,溫度繼電器的常閉觸點又跳開,壓縮機又停止工作。這樣周而復始,使冷藏箱內的溫度恒定在某一范圍內。
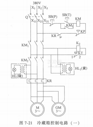
主控線路包括空氣斷路器、熱繼電器等。特點是采用兩個交流接觸器控制主電路并將溫度繼電器和壓力繼電器的常閉觸點分別申接在兩個交流接觸器各自的磁力線回路中進行控制。當制冷壓縮機壓力以及制冷系統各部分均屬正常時,機組隨溫度繼電器給定的溫度范圍開、停,自動調節箱內溫度。但熱繼電器、壓力,繼電器的常閉觸點置于另一個由按鈕控制的交流接觸器輔助觸點自動保護回路中,壓力繼電器或熱繼電器一旦動作,即表示制冷系統有異常或制冷壓縮機過荷,電路隨即切斷,并且不能自動復位,防止故障擴大。
由于電路配置了兩個交流接觸器,它們的控制回路跨接在不同相的三相電源上,從而保證了在缺相情況下電動機不能起動,即使電動機在運行中發生缺相,也可以由熱繼電器進行保護。因此可以確保制冷壓縮機電動機不發生單相運行以致燒毀的故障。圖7-21和圖7-22所示為冷藏箱的兩種控制電路。






